通信行業 UPS電源解決方案
2013/6/11
詳細介紹
一、行業現狀概述
隨著電信技術的飛速發展,電信網絡結構日益復雜,作為通信系統的動力組成部分,即通信系統的心臟--通信電源的重要性也日益體現出來。傳統通信電源無論從供電方式或是從電源設備的技術性能指標方面看,都遠遠滿足不了日新月異的電信網的技術要求。從電力的重要性角度來說,電源是通信網中必不可少的重要組成部分,其供電質量的好壞,直接關系到整個電信網的暢通。它是整個電信網的動力源,有人形象地把電力比喻為通信網的“心臟”。
通信網對電力的基本要求是:可靠、穩定、高效率,而且體積小。
二、客戶負載特征描述
鑒于現在通信網絡機房內的絕大多數IT設備,比如服務器、路由器、交換機、光端機、網關、磁盤陣列機和通信設備等,所允許的瞬間供電中斷時間僅為0.01-0.02秒左右。這就意味著: 對于關鍵性的通信負載系統而言,在運行中如果出現0.02秒以上“瞬間供電中斷”的故障時,就會造成“網絡癱瘓”事故發生。一旦網絡癱瘓后, 要想讓整個網絡重新恢復正常工作往往需耗時幾十分鐘--幾小時。顯而易見,由此會給用戶帶來巨大的經濟損失;谏鲜鲈颍覀儽仨毧紤]消除可能出現在UPS輸出供電系統中的”單點瓶頸”故障隱患,確保對這些關鍵性IT負載設備供電的連續性。
三、解決方案
1 、IDC機房UPS電源系統配電方案
集中供電方式:
2 、基站UPS供電解決方案
(1)直流供電
宏基站:采用室內48V整流電源/室外型一體化通信電源系統供電。
(2 )室內覆蓋集中供電方案
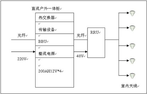
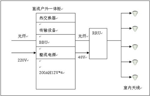
直流拉遠:RRU距離機房在100米以內,采用室外型一體化通信電源系統
(3)室內覆蓋/室外覆蓋集中供電方案
(4)室內覆蓋分散供電
獨立供電:采用室外型一體化UPS供電、直流UPS供電(交直流復合供電模式)、戶外型48V直流供電
(5)室外覆蓋獨立供電
RRU距離機房超過1500米,BBU就近獨立接市電,RRU采用獨立供電模式:采用室外型一體化UPS供電、直流UPS供電(交直流復合供電模式)、戶外型48V直流供電。
隨著電信技術的飛速發展,電信網絡結構日益復雜,作為通信系統的動力組成部分,即通信系統的心臟--通信電源的重要性也日益體現出來。傳統通信電源無論從供電方式或是從電源設備的技術性能指標方面看,都遠遠滿足不了日新月異的電信網的技術要求。從電力的重要性角度來說,電源是通信網中必不可少的重要組成部分,其供電質量的好壞,直接關系到整個電信網的暢通。它是整個電信網的動力源,有人形象地把電力比喻為通信網的“心臟”。
通信網對電力的基本要求是:可靠、穩定、高效率,而且體積小。
二、客戶負載特征描述
鑒于現在通信網絡機房內的絕大多數IT設備,比如服務器、路由器、交換機、光端機、網關、磁盤陣列機和通信設備等,所允許的瞬間供電中斷時間僅為0.01-0.02秒左右。這就意味著: 對于關鍵性的通信負載系統而言,在運行中如果出現0.02秒以上“瞬間供電中斷”的故障時,就會造成“網絡癱瘓”事故發生。一旦網絡癱瘓后, 要想讓整個網絡重新恢復正常工作往往需耗時幾十分鐘--幾小時。顯而易見,由此會給用戶帶來巨大的經濟損失;谏鲜鲈颍覀儽仨毧紤]消除可能出現在UPS輸出供電系統中的”單點瓶頸”故障隱患,確保對這些關鍵性IT負載設備供電的連續性。
三、解決方案
1 、IDC機房UPS電源系統配電方案
集中供電方式:
2 、基站UPS供電解決方案
(1)直流供電
宏基站:采用室內48V整流電源/室外型一體化通信電源系統供電。
(2 )室內覆蓋集中供電方案
直流拉遠:RRU距離機房在100米以內,采用室外型一體化通信電源系統
(3)室內覆蓋/室外覆蓋集中供電方案
(4)室內覆蓋分散供電
獨立供電:采用室外型一體化UPS供電、直流UPS供電(交直流復合供電模式)、戶外型48V直流供電
(5)室外覆蓋獨立供電
RRU距離機房超過1500米,BBU就近獨立接市電,RRU采用獨立供電模式:采用室外型一體化UPS供電、直流UPS供電(交直流復合供電模式)、戶外型48V直流供電。









